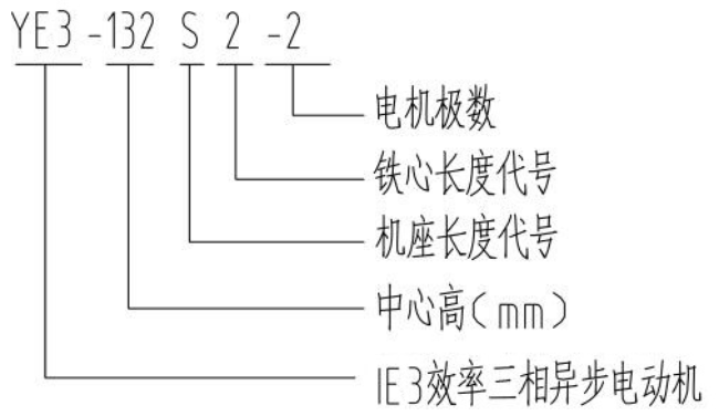
电机型号说明详解
YBE2-355L-4电机型号说明详解
发布时间:2025-02-04
电机型号说明详解
相关标签:
上一篇: YBE2-355L-4八极十极电机参数表
下一篇: 没有了
相关新闻
相关产品
